Цементировачный агрегат ЦА-320М
Устройство и принцып действия СА его узлов и механизмов и размещение ЦА на устье скважины при проведении работ.
Назначения спецагрегатов и область применения.
Техника безопасности при проведении цементировачных работ с агрегатами ЦА-320М, СМ-4, СМ20.
Назначение спецагрегатов и область применения.
2. Устройство и принцип действия спецагрегатов его узлов и механизмов и размещения ЦА на устье скважины производстве работ.
3. Технические характеристики цементировочной техники (ЦА 320М
УНБ-160х63; ДМ-4; СМ20).
Цементировочные насосные агрегаты предназначены для нагнетания цементного раствора и продавочной жидкости при цементировании скважин.
Основные задачи цементирования скважин следующие:
1) обеспечить длительную изоляцию продуктивных объектов от верхних и нижних вод;
2) исключить возможность перетока флюида из одного горизонта в другой через затрубное пространство;
3) доукрепить неустойчивые породы путем плотного сцепления цементного камня со стенками скважины и обхадной колонной;
4) предохранить обсадную колонну от смятия внешним давлением и коррозии;
5) предотвратить выброс газа, находящегося под большим давлением в породах, залегающих в зацементированной зоны скважины;
6) изолировать пройденные при бурении маломощные продуктивные горизонты.
Помимо своего основного назначения насосные агрегаты используются для промывки и продавки песчаных пробок, опрессовки труб, обсадных колонн, гидроразрыва пластов и др. работ.
Как правило, транспортная база цементировочных насосных агрегатов – большегрузные автомашины повышенной проходимости: Урал-4320-1912-30, КАМАЗ-43118, КрАЗ-65101 и др. Имеет место и монтаж специального насосного оборудования на санях.
Независимо от типа транспортной базы агрегаты для цементирования скважин снабжены следующим оборудованием:
- цементировочным насосом высокого давления с приводом от транспортного двигателя через коробку отбора мощности или специальным двигателем (дезель-мотор типа В2) с коробкой перемены передач (КПП), установленным на транспортной платформе агрегаты на максимальное рабочее давление 63 – 70 МПа);
- водоподающим насосом с индивидуальным приводом от корбюраторного двигателя (ГАЗ-51) для подачи воды при затворении в смесительном устройстве;
- манифольдом с запорной арматурой, расположенной на агрегате;
- разборным манифольдом для монтажа с оборудованием;
- мерными баками для цементного раствора и продавочной жидкост.
Шасси-автомобиль КРАЗ
Мощность двигател-238л.с.
Тип насоса -9т-поршневой, двойного действия для подачи цементного раствора
Количество поршней-2шт.
Диаметр поршней-100, 110, 127мм.
| 2-я передача | |||
| 100мм | 110мм | 127мм | |
| Для Q max | 3л/сек | 4,1л/сек | 5,1л/сек |
| Для P max | 320атм. | 230атм. | 185атм. |


Водоподающий ЦН

Диафрагма

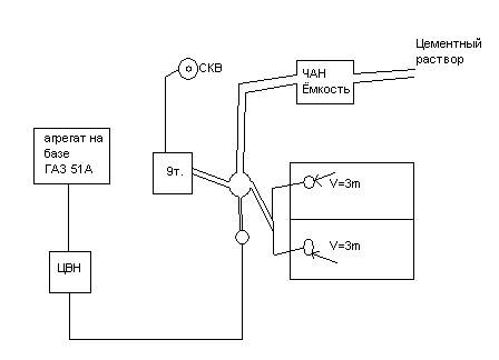
Схема расположения агрегата на площадке скважины.

Для сглаживания (уменьшения)
нагрузок на трубопровод используют
свойство-сжатие воздуха

Для закачки жидкости в скважину используются трубы высокого давлении диаметр 60,3мм.

Насос имеет 4 клапан по 2 на каждом цилиндре ЦН также имеет 1 клапан для удаления жидкости после окончания работы.
ЦА-320М работает в паре с цементносмесителем, который служит также для перевозки цемента, песка, глины на место работы (скважину).