Необходимое оборудование
Доильная установка УДА-8А «Тандем-автомат», пульсаторы, коллекторы и доильные стаканы аппаратов, плакаты по доильным аппаратам и установкам
Доильные залы являются сравнительно новым этапом технологии. Преимуществом доильных установок для доения в доильных залах является глубокая специализация труда операторов, исключающая выполнение таких операций, как раздача корма, чистка стойл и др. Наличие заглубленной траншеи устраняет работу дояра в наклонном положении при проведении подготовительных и заключительных операций. Это позволяет повысить производительность труда операторов при машинном доении и получать молочную продукцию более высокого качества.
Доильные установки для доения коров в специальных станках подразделяют на группы: "Тандем"; "Елочка"; "Карусель".

а – с групповыми продольными станками; б – с индивидуальными станками
"в линию"; в – с индивидуальными станками "Тригон"
1 – станок; 2 – входные ворота; 3 – выходные ворота; 4 – место оператора;
5 – бункер с кормами; 6 – кормушка; 7 – решетка канализационная
Рисунок 3.16 – Схемы доильных залов типа "Тандем"
Типа "Тандем" (рис. 3.16): "в линию" – с двухсторонним (2×4, 2×3, 2×2); трехсторонним (3×4) расположением станков – "Тригон", и четырехсторонним расположением станков – "Полигон". Выпускаются с индивидуальными станками, с боковым входом и независимым обслуживанием коров или с групповыми продольными станками.
Типа "Елочка" (рис. 3.17): "в линию" – с количеством скотомест 2×8, 2×6 и 2×4; Тригон 3×4; Полигон 4×8; "Параллель" и "Европараллель".

а – "в линию"; б – "Тригон"; в – "Полигон"; г – "Параллель"
1 – станки; 2 – входные ворота; 3 – место оператора
Рисунок 3.17 – Схемы доильных залов типа "Елочка"
Доильные залы типа "Полигон" разработаны и построены в штате Мичиган (США). Характерными особенностями "полигона" является автоматизированный контроль над движением коров, автоматическая стимуляция вымени, автоматическое отключение и снятие доильных стаканов и своеобразная конфигурация доильного зала. Зал обычно имеет четырехугольную форму, и с каждой стороны расположено по шесть доильных станков типа "елочка".
Процесс доения осуществляется следующим образом. Когда входные ворота открыты, то все кормушки, кроме самой дальней, закрыты. Когда первая корова достигает последней кормушки и касается ее, автоматически открывается вторая кормушка, вторая включает третью и т.д. по линии до последней, закрывающей входные ворота. В момент, когда последняя корова заходит и касается первой кормушки, автоматически открываются выходные ворота и кормушки закрываются. Вмонтированные в пол специальные распылители автоматически обмывают вымя коровы до дойки теплой водой и стимулируют молокоотдачу. Оператор осматривает вымя, обсушивает его и надевает доильные стаканы на соски. С этого момента все операции на установке автоматизированы. Установку обслуживает один оператор. За потоком наблюдает контрольный прибор (монитор), отключающий машину по окончании доения. Для визуального контроля за процессом молокоотдачи каждая секция имеет изогнутую стеклянную трубку на молокопроводе.

а – со станками типа "Тандем"; б – со станками типа "Елочка" головами внутрь;
в – со станками типа "Елочка" головами наружу; г – "бок о бок" головами внутрь
1 – станок; 2 – кормушка; 3 –доильный аппарат; 4 – место оператора;
5 – бункер с кормами; 6 – приводная станция молока
Рисунок 3.18 – Схемы доильных залов типа "Карусель"
Типа "Карусель" (рис. 3.18): с последовательным расположением коров на платформе; с расположение коров на платформе уступом головами внутрь; с расположением коров на платформе уступом головами наружу; "бок о бок" головами внутрь.
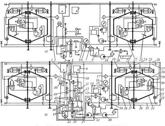
Автоматизированная доильная установка УДА-8А "Тандем"
Предназначена для машинного доения коров в доильных станках и первичной обработки молока при привязном и беспривязном содержании коров на фермах с поголовьем до 400 голов. Установка обеспечивает: преддоильное полоскание молочного оборудования; впуск коров в доильный зал и станки; обмыв вымени коров перед доением; доение и механическое додаивание; снятие доильных стаканов с вымени коровы по окончании доения; учет надоя от каждой коровы и взятие пробы молока для определения жирности (при контрольных дойках); транспортирование молока по молокопроводу; фильтрацию, охлаждение молока с последующей перекачкой в емкости для хранения; промывка доильного оборудования и молокопроводящих путей; раздача концкормов (при наличии кормораздатчика).
Установка УДА-8А (рис. 3.19) состоит из оборудования промывки 12, вакуумной линии 14, привода ворот 1, счетчика молока, технологической линии, линии обмыва вымени 4, манипулятора доения МД-Ф-1 5, станков 6, линии промывки, оборудования молочной 8, вакуумной установки 9.
Установка может выпускаться с количеством скотомест 2×2 и 2×3; с электронным устройством управления манипуляторами. По желанию заказчика возможна замена манипулятора доения обычной доильной аппаратурой.
Станок предназначен для фиксации в определенном положении коров во время доения и размещения технологического оборудования. Каркас составляют стойки и вертикальные трубы. На стойке 24 (рис. 3.26) в петлях шарнирно закреплены входные 34 и выходные 22 ворота. Переднюю часть станка ограждает щиток с кормушкой 2. Стойки станка соединены между собой воздуховодом 28 и вакуумпроводами 27. В конце воздухопровода установлен воздушный фильтр 17. Входные и выходные ворота оборудованы пневматическими приводами 19 и 25, управляемыми переключателем 21. Конструкцией предусмотрено также ручное открывание ворот.
Технологическая линия предназначена для транспортирования молока в молочное отделение, размещения пульсаторов 32 и подачи вакуума к пульсаторам. Состоит из двух независимых линий молокопровода 36 с муфтами для подключения автомата 37 управления манипуляторов для доения и вакуумпровода 35. Молокопровод выполнен из стеклянных и металлических труб, соединенных резиновыми муфтами. Молокопровод заканчивается патрубком и воротником для соединения с молокосборником 8. Противоположные от молокосборника концы молокопровода соединены с линией промывки резиновыми шлангами с надетыми на них зажимами 33. Линия промывки предназначена для подачи моющих и дезинфицирующих растворов, а также воды от промывочного оборудования к доильной аппаратуре 31 и к молокопроводу 36. Линия промывки включает две независимых линии из пластмассовых и металлических труб, соединительных муфт, отводов, резиновых шлангов и моющих головок 30 для присоединения к доильным стаканам 31.
Оборудование промывки предназначено для автоматической промывки моющим раствором молокопроводящих путей установки. Состоит из автомата промывки, включающего бак 42, блок управления 9, дозатор моющих средств 10, электроводонагревателя 52 и подогревателя 44. Над баком смонтирован блок пневмоуправляемых вентилей холодной 12 и горячей 11 воды. Подключение подогревателя 44 к линии обмыва вымени 47 во время доения, а к оборудованию промывки во время циркуляции моющего раствора производят пневмоуправляемые краны 45 и 46. Дозирование жидких моющих средств из емкости 3 осуществляют открытием вручную пневмокрана 4 и визуальным контролем по делениям на колбе 10.

1 –привод ворот; 2 – счетчик молока; 3 – линия технологическая; 4 – линия обмыва вымени; 5 – манипулятор доения МД-Ф-1; 6 – станки; 7 – Линия обмыва вымени;
8 – оборудование молочной; 9 –Вакуумная установка, 10 – шкаф управления; 11 – танк-охладитель молока; 12 – охладитель молока; 13 – Водонагреватель; 14 - кормораздатчик
Рисунок 3.19 – Установка доильная автоматизированная
УДА-8А «Тандем-автомат»
Оборудование молочной предназначено для приема молока из молокопровода 36, фильтрации, охлаждения и подачи в емкость для хранения. Оборудование молочной состоит из молокоопорожнителя 8 с предохранительной камерой 6, молочных насосов 40 и 41, фильтра 18 и охладителя 20. Для контроля величины вакуума в молокопроводе установлен вакуумметр 5.
Вакуумная установка включает в себя четыре вакуум-насоса УВУ-60/45 с предохранителями 13, вакуум-балон 14, вакуум-регулятор 15 с вакуумметром 16. Предназначена для отсоса воздуха из составных частей установки, работа которых основана на разности атмосферного давления и разряжения, созданного вакуумным насосом.
Вакуумная установка, оборудование молочной, оборудование промывки и система первичной обработки молока полностью унифицированы с аналогичными системами агрегата АДМ-8А.
Доильная аппаратура включает в себя манипулятор для доения МД-Ф-1 и устройство 37 зоотехнического учета молока УЗМ-1А.
Манипулятор для доения МД-Ф-1 предназначен для механического доения коров, додаивания и последующего отключения доильных стаканов от вакуумметрического давления, снятия и выведения их из-под вымени коров на серийно выпускаемых промышленностью доильных установках для доения в доильных залах.
Манипулятор для доения (рис. 3.20) состоит из исполнительного механизма манипулятора, автомата управления 9, доильной аппаратуры, крана 8, крепежных деталей, соединительных элементов и трубок.
Исполнительный механизм манипулятора предназначен для поддержания подвесной части доильной аппаратуры при надевании доильных стаканов 1, соединенных с коллектором 11 на вымя коровы, а также автоматического выполнения по командам автомата управления 9 механического додаивания, снятия доильных стаканов 1 с соков и вывода их из-под коровы. Он включает в себя пневмоцилиндр 3 додаивания, пневмоцилиндр 6 вывода доильной аппаратуры из-под вымени коровы, рычаги 2, 4, 5 и кронштейн 7.

Рисунок 3.20 – Схема манипулятора доения МД-Ф-1
Доильная аппаратура предназначена для механического доения коровы и поддержания доильных стаканов во время доения. Она включает в себя четыре доильных стакана 1, коллектор 11, пульсатор 10, соединенных молочными и вакуумными шлангами.
Кран 8 предназначен для принудительного включения подъема и поддержания дольных стаканов при одевании их на вымя.
Автомат управления предназначен для автоматического контроля интенсивности молокоотдачи и подачи сигналов на пневмоцилиндры исполнительного механизма манипулятора. основным функциональным узлом автомата управления является пневмодатчик.
Работа пневмодатчика заключается в следующем:
– исходное положение – головка 3 (рис. 3.21, а) установлена на скобе 2, жидкость поступает в пневмодатчик через шланг 8, заполняет камеру 7 и выливается через калиброванное отверстие 5;
– при увеличении интенсивности молокоотдачи поплавок 6 (рис. 3.21, б) всплывает, освобождает скобу 2, которая под действием собственной массы опрокидывается и начинается автоматический контроль за процессом доения. Основная масса молока вытекает через обводной канал 4 в молокопровод;
– при уменьшении интенсивности молокоотдачи в конце доения до 400 г/мин (рис. 3.21, в) уровень жидкости в камере 7 снижается, жидкость выводится только через калиброванное отверстие 5, поплавок и соединенная с ним головка 1 опускается вниз, отверстие штуцера № 1 головки входит в зону постоянного вакуума и подключает к цилиндру додаивания 3 (рис. 3.20) вакуумметрическое давление, цилиндр через рычаг 2 манипулятора оттягивает доильную аппаратуру вниз, обеспечивая тем самым механическое додаивание;

а – исходное положение; б – увеличение интенсивности молокоотдачи;
в – уменьшение интенсивности молокоотдачи; г – отключение доильного аппарата;
I – канал пневмоцилиндра подъема-опускания, II – канал пневмоцилиндра отвода;
1– головка пневмодатчика, 2 – скоба,3 – клапан пневмодатчика, 4 – обводной канал, 5 – калиброванное отверстие, 6 – поплавок, 7 – камера пневмодатчика, 8 – молочный шланг.
Рисунок 3.21 – Схема работы пневмодатчика
– при снижении интенсивности молокоотдачи ниже 200 г/мин, поплавок 6 (рис. 3.21, г) опускается еще ниже, клапан 3 отключает доильные стаканы 1 (рис. 3.20) от молокопровода, в подсосковые камеры доильных стаканов через отверстие в коллекторе 11 поступает атмосферное давление, канал штуцера № 2 головки 1 (рис. 3.21, г) подключает к цилиндрам снятия 6 (рис. 3.20) и приподнимания 3 манипулятора вакуумметрическое давление. Доильные стаканы снимаются с вымени и выводятся из-под коровы.
Линия обмыва (Рисунок 3.22) предназначена для санитарной обработки вымени коров перед доением. Вода для обмыва вымени подогревается подогревателем 44 и подается к разбрызгивателю 23 по трубе 47. Шкаф 1 управления с термометром 50 предназначен для управления подогревателем.
Для открывания и закрывания дверей доильного зала при впуске и выпуске коров предусмотрена система пневмопривода. Она состоит из силовых пневмоцилиндров 19 и 25; системы рычагов, соединяющих каждую пневмокамеру с дверьми; трубопровода 27 с фитингами; шлангов и кранов управления 21. Дояр поворачивает ручку крана 21 вправо, подключая камеру пневмоцилидра 25 к вакуумметрическому давлению, под действием которого открывается входная дверь 34. При повороте рычага пневмокрана влево подключается пневмоцилиндр 19 и открывается выходная дверь 22. При среднем положении пневмокрана входная и выходная двери станка закрыты.

а – режим доения; б – режим промывки
Рисунок 3.22 – Схема доильной установки УДА-8А
Кормораздатчики доильных установок УДА-8А и УДА-16А предназначены для транспортирования и дозированной выдачи сухих, сыпучих комбикормов с величиной гранул до 14 мм. Кормораздатчики могут работать в ручном и автоматическом режиме заполнения дозаторов.
Система раздачи сыпучих концентрированных кормов включает в себя приводную станцию 1 (рис. 3.23) с приемным бункером 2, цепочно-шайбовый транспортер 8, размещенный в трубе, накопителей кормов 6, дозаторов 5, пульта управления дозаторами, системы пневмопровода, включающей в себя пульсоусилители 4 и вакуумпроводы 3.
При включении электродвигателя звездочка привода транспортера протягивает цепь через бункер 2. Шайбы цепи транспортера, проходя через бункер, захватывают корм и по трубе доставляют его к накопителям 5, последовательно заполняя их через отверстие в нижней части трубы над каждым накопителем. После заполнения последнего накопителя микровыключатель соответствующего накопителя выключает привод транспортера. Для определения степени заполнения накопителей кормом в них имеются смотровые щели.
В кормушки корм подает дояр через дозатор 1, поворачивая указатель 9 пульта 7 (рис. 3.24). За один оборот указателя 9 в кормушку поступает 2 кг кормов.
. 
1 - приводная станция; 2 - бункер; 3 - вакуумпровод; 4 - пневмокамера; 5 - дозатор;
6 - трубчатый накопитель; 7 - поворотный блок; 8 - цепочно-шайбовый транспортер
Рисунок 3.23 – Технологическая схема кормораздатчика сухих кормов
Вместе с указателем 9 поворачивается диск 11, жестко сидящий на одном валу 10. При этом постоянный вакуум подается к пульсатору 12, который начинает, в свою очередь, подавать переменный вакуум в камеру I пульсоусилителя 13.
Переменный вакуум от пульсатора 12 распространяется к камере I пульсоусилителя 13, и мембрана через шток перемещает клапан 14. В это время прекращается доступ атмосферного воздуха в камеру III, в которой распространяется вакуум, поступающий затем в пневмокамеру 6 пульта управления и камеру I пульсоусилителя 3 привода дозаторов. Мембрана пневмокамеры через храповой механизм 8 поворачивает диск 11, и вакуум через камеру II пульсоусилителя 3 распространяется из силового вакуумпровода 5 к пневмокамерам 2 дозаторов. Мембрана посредством тяг перемещает лоток 4, открывая доступ кормов в кормушку.
При подаче атмосферного воздуха от пульсатора к пульсоусилителю клапан 14 перемещается в крайнее левое положение, и доступ вакуума прекращается, а атмосферный воздух через отверстия в камере II пульсоусилителя поступает в камеру III и далее по шлангам к пневмокамерам пульта управления и к дозаторам. При этом пружины пневмокамер возвращаются в исходное положение, и выдача корма прекращается.
Такая цикличная подача кормов продолжается автоматически до тех пор, пока диск 11, поворачиваясь, не перекроет доступ вакуума к пульсатору 12.

Рисунок 3.24 – Схема привода дозаторов
1 - дозатор; 2 - пневмокамеры дозаторов; 3 - пульсоусилитель привода дозаторов; 4 - лоток; 5 - силовой вакуумпровод; 6 - пневмокамера пульта управления; 7 – пульт управления; 8 - храповой механизм; 9 - указатель; 10 - вал; 11 - диск; 12 - пульсатор; 13 - пульсоусилитель; 14 - клапан;
Основные технические характеристики кормораздатчиков доильных установок представлены в табл. 3.5.
Таблица 3.5
Основные технические характеристики кормораздатчиков
доильных установок
| Параметр | Значение параметра | ||
| УДА-16А | УДА-8А | ||
| Установленная мощность, кВт Подача транспортера, кг/ч, не менее Количество дозаторов, шт. Масса кормораздатчика, кг | 1,1 | 1,1 | |
Машинное доение коров в доильных помещениях включает в себя:
а) организацию движения животных в молочно-доильный блок и из него;
б) перегон очередной группы коров на преддоильную площадку, затем в доильные помещения, и далее в коровник или выгульную площадку.
Работа доильной установки включает следующие этапы: подготовку доильной установки к доению; доение; измерение количества выдоенного молока (при контрольных дойках); транспортирование молока в молочное отделение; фильтрацию и охлаждение молока; подачу молока в емкости для хранения; дезинфекцию и промывку доильной установки.
Подготовительные и заключительные операции в доильном зале выполняет оператор машинного доения. Он ведет наблюдение за процессом доения и при необходимости устраняет помехи.
На установках типа "Тандем" в результате удобной организации рабочего места операторов более высокая производительность труда, чем при доении в молокопровод в стойлах коровников. Операторы находятся в траншее глубиной 0,6…0,75 м, по бокам и параллельно которой расположены индивидуальные станки для коров. В каждом станке имеется свой доильный аппарат. Входом и выходом коров в станок управляет оператор индивидуально для каждой коровы, не мешая работе в других станках. При этом коровы поедают подкормку из кормушек во время доения.
Главное преимущество этой установки – возможность доить в станке коров любой продуктивности и имеющей разную продолжительность доения.