Определение размеров зубчатых металлических колес
(см. рис. 10.1 – 10.5)

Вал-шестерню выполняют в тех случаях, когда расстояние от впадины зуба до шпоночного паза оказывается меньше указанного на рис. 10.7.
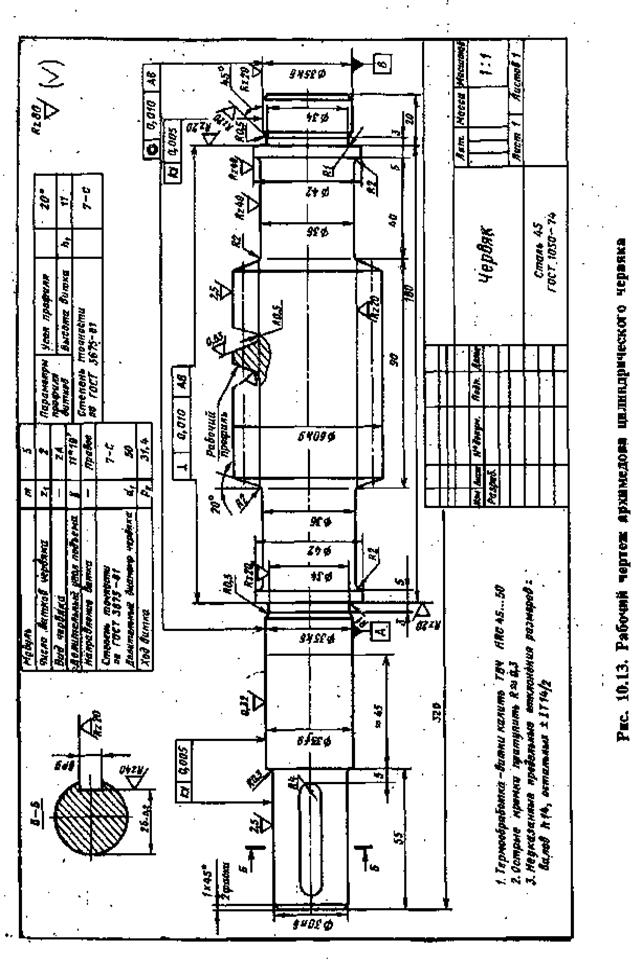
Витки червяков выполняют в большинстве случаев за одно целое с валом (рис. 10.8): фрезерованием при d0 > df1или нарезанием на токарных станках при d0 < df1; чем обеспечивается свободный выход резца.
Червячные колеса изготовляют обычно составными: венец — бронзовый, центр — чугунный, чугун марки СЧ 15. Венцы соединяют с центрами либо посадкой с натягом (рис. 10.9, а и б), либо болтами, поставленными без зазора в отверстия из-под развертки (рис. 10.9, в).
Обод червячного колеса, выполненного целиком из чутуна (без насадного венца), показан на рис. 10.9, г
Натяг бронзового вениа на чугунном центре во время работы червячного колеса уменьшается, так как коэффициент линейного расширения бронзы больше, чем чугуна. Во избежание смещения венца относительно
центра на стыке устанавливают 4-6 винтов (рис. 10.9, а и д), их
проверяют на срез [tср] = 0,25sт. Стенки отверстий проверяют на смятие: для бронзы [sсм] = 0,3sт и для чугуна [sсм] = 0,4sи.

Рис. 10.7. Минимальное расстояние х от впадины зуба до шпоночной канавки:а –
для цилиндрических колес х ³ 2,5 mt ; б – для конических колес х ³ 1,6 mtе
Соединение венца с центром можно осуществить отливкой бронзового венца в литейную форму, в которую заранее устанавливают чугунный центр. Во избежание проворота венца на боковых поверхностях центра делают пазы, заполняемые металлом венца при отливке (рис. 10.10).

Рис. 10.8. Червяки:
а – с фрезерованными витками; б – с витками, нарезанными на токарном станке

На рис. 10.11 и 10.12 приведены рабочие чертежи цилиндрического и конического зубчатых колес в соответствии с требованиями ЕСКД (ГОСТ 2.403-75), а на рис. 10.13 и 10.14 рабочие чертежи червяка и червячного колеса (ГОСТ 2.406 — 76). Стандарт устанавливает обозначение архимедова червяка — ZA.
Об условных обозначениях допусков, посадок и шероховатости поверхностей см. в § 10.6 и 10.7.




