Назначение, общее устройство силовой передачи, системы смазки и гидроуправления силовой передачей
Силовая передача обеспечивает:
1) передачу крутящего момента от коленчатого вала двигателя на ведущие колеса машины;
2) изменение скорости движения и тяговых усилий на гусеницах;
3) осуществление поворотов, торможения, движения задним ходом и удержание машины на подъемах и спусках;
4) отключение двигателя от ведущих колес как кратковременное, так и длительное.
Силовая передача состоит из главного фрикциона, коробки передач, двух планетарных механизмов поворота и двух бортовых передач, остановочных тормозов и системы гидроуправления.
Система смазки (см. рис. 61) общая для коробки передач и планетарных механизмов поворота. Она объединена с системой гидроуправления.
Система включает масляный насос 2, гидроциклон 5, клапанную коробку 72, клапан 18 плавности включения главного фрикциона, масляный радиатор 26, сервоцилиндры переключения передач, бустеры ПМП и главного фрикциона, трубопроводы и перепускной клапан 24.

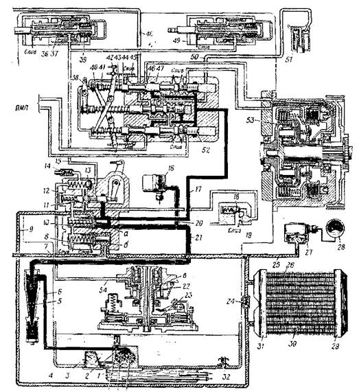
Рис. 61. Схема системы гидроуправления и смазки силовой передачи:
1 - поддон подогрева картера и масляного насоса; 2 - масляный насос коробки передач; 3 - сетчатый фильтр; 4 - картер коробки передач; 5 - гидроциклон; 6 - маслопровод (канал); 7- трубопровод; 8 - клапан системы смазки; 9 - трубопровод системы смазки от клапанной коробки к радиатору; 10 - обратный клапан системы гидроуправления; 11 - золотник гидропривода главного фрикциона; 12 - клапанная коробка; УЗ - обратный клапан; 14 - обратный клапан пневмопривода: 15 - трубопровод к бустеру гидропривода коробки передач; 16 - сигнализатор давления; 17 - трубопровод к золотниковой коробке; 18 - клапан плавности; 19 - дроссельное отверстие; 20 - трубопровод к сигнализатору; 21 - маслопровод к клапанной коробке; 22 - бустер главного фрикциона; 23 - главный фрикцион; 24 - перепускной клапан;
25 - трубопровод к датчику манометра; 26 - радиатор; 27 - датчик манометра; 23 - указатель манометра; 29 - коллектор радиатора; 30 - пластинки радиатора; 31 - входной коллектор; 32 - сливной клапан; 33 - ведомая шестерня насоса; 34 - ведущая шестерня насоса; 35 - клапан разгрузки (предохранительный); 36 - бустер гидропривода коробки передач; 37 - золотник; 38 - рычаг золотника привода остановочных тормозов; 39 и 43 - пружины золотников; 40 и 42 - рычаги; 41 - золотник привода ПМП; 44 - поясок золотника; 45 - пружина рычага; 46 - золотник привода остановочных тормозов; 47 - золотниковая коробка; 48 - маслопровод к левому бустеру остановочного тормоза; 49 - бустер гидропривода коробки передач; 50 - маслопровод к бустеру правого остановочного тормоза; 51 - бустер правого остановочного тормоза; 52 - золотник привода левого ПМП; 53 - бустер блокировочного фрикциона; 34 - трубопровод; а - полость входа масла в клапанную коробку; б - полость; в - полость бустера главного фрикциона.
Масляный насос шестеренчатый, обеспечивает подачу масла на смазку и в гидропривод силовой передачи. Он состоит из корпуса и двух цилиндрических шестерен 33 и 34, сетчатого фильтра 3 и предохранительного клапана (разгрузки) 35. Масло в насос поступает через сетчатый фильтр 3.
Гидроциклон 5 является фильтром, предназначенным для очистки масла от механических примесей. Он расположен снаружи на верхней половине картера коробки передач с левой стороны. Гидроциклон состоит из литого полого корпуса, имеющего цилиндрическую и коническую части, и бункера. В верхней части корпуса нарезана резьба, в которую ввернут штуцер для соединения с трубопроводом, отводящим масло к клапанной и золотниковой коробкам. Сбоку корпуса выполнен фланец с обработанной привалочной поверхностью со сквозным отверстием, которое сообщается с каналом картера коробки передач. По этому каналу поступает масло из насоса. Снизу гидроциклон закрыт спускной пробкой 1, которая контрится с помощью проволоки.
На машинах прошлых выпусков установлен циклон, состоящий из двух половин, соединенных резьбой.