АЛСН, автостопи та автоведення поїздів.
В умовах поганої видимості маршрутів прямування поїзда, особливо при наявності кривизни колії та частих переломів профілю, машиніст не завжди здатний вчасно визначити показання колійного світлофора і може проїхати заборонняючий сигнал. Щоб виключити подібні випадки і полегшити машиністові ведення поїзда, застосовують автоматичну локомотивну сигналізацію (АЛСН), що складається з колійних та локомотивних пристроїв автоматики. У локомотивній частині системи за функціональними ознаками можна виділити наступні пристрої: автоматичну локомотивну сигналізацію, автостоп, пристрій перевірки пильності машиніста та пристрій контролю швидкості руху поїзда. Колійними пристроями контролюється вільність блок-ділянок на перегонах, а також маршрутів беззупинкового проходу поїздів станціями та передаються кодові сигнали рейковими лініями.
Кодові сигнали несуть інформацію про допустиму швидкість зближення поїзда з колійними сигналами автоблокування (рис. 7.1, а) і електричної централізації (ЕЦ) (рис. 7.1, б). У маршрутах руху боковими коліями станційні рейкові кола кодуються для забезпечення роботи АЛСН (див. рис. 7.1, б) тільки при використанні в цих маршрутах стрілочних переводів з пологими марками хрестовин, в інших випадках станційні рейкові кола в маршрутах руху боковими коліями, як правило, не кодуються. Маршрути руху, які організовуються за дозволяючими показами колійних сигналів, головними коліями завжди кодуються не залежно від типу хрестовин у стрілочних переводах.
При прослідуванні поїздом червоного або запрошувального станційного сигналу секції не кодуються і на локомотивному світлофорі загоряється червоний вогонь. Після проходу локомотивом стрілочних секцій у рейки колії прийому (при прийомі поїзда на станцію) або в ділянки віддалення (при відправленні поїзда на перегін) подаються коди, які змінюють на локомотивному світлофорі червоний вогонь на вогонь, який відповідає показанню колійного сигналу, з яким зближається поїзд. У маневрових пересуваннях станційні рейкові кола не кодуються.
У залежності відпоказань колійного світлофора, до якого наближається поїзд, контролюються визначені швидкості його руху. На зелений вогонь установлена швидкість vу пристроями АЛСН не обмежується і пильність машиніста не перевіряється; швидкість прослідування жовтого вогню обмежується швидкістю vж, а рух на червоний вогонь колійного світлофора — швидкістю vкж.Швидкості vж і vкж визначаються наказом начальника залізниці. Зазвичай vж = vкж (для ряду доріг для пасажирських поїздів vж = vкж =120 км/год, а для вантажних vж = vкж = 80 км/год). Після фіксації зупинки поїзда швидкість прослідування червоного вогню не повинна перевищувати vк = 20 км/год.



Рис. 7.1. Коди та допустимі швидкості зближення поїзда з колійними сигналами РИСУНКИ
Відповідно до програми дії пристроїв АЛСН рух на жовтий вогонь світлофора (під зелений вогонь попереднього світлофора) у момент зміни на локомотивному світлофорі зеленого вогню на жовтий завжди супроводжується свистком електропневматичного клапана ЭПК і вимагає короткочасного натискання машиністом рукоятки пильності. Непідтвердження машиністом пильності викликає екстренне гальмування поїзда до його повної зупинки. Екстренне гальмування не може бути скасовано машиністом. Далі при русі за жовтим вогнем локомотивного світлофора у випадку, якщо фактична швидкість vф > vж,машиніст для скасування екстренного гальмування повинен періодично натискати рукоятку пильності, якщо ж vф < vж, то періодичної перевірки пильності не потрібно. Жовтий вогонь колійного світлофора поїзд повинен проїхати зі швидкістю vф £ vкж, інакше відбудеться екстренне гальмування. При зміні на локомотивному світлофорі жовтого вогню на червоно-жовтий машиніст повинен підтвердити пильність натисканням рукоятки пильності і далі рухатись за червоно-жовтим вогнем локомотивного світлофора зі швидкістю vф < vкж із періодичним (один раз у 20 с) натисканням рукоятки пильності. Порушення зазначених вимог спричинить екстренне гальмування.
За умовами перешкодозахищеності після зміни коду вогні на локомотивному світлофорі зміннюються з затримкою 6 с; за умовами надійного сприйняття машиністом свистка ЭПК і спокійного натискання рукоятки пильності екстренне гальмування повинне спрацьовувати з моменту початку свистка ЭПК не раніше, ніж через 7 с. Сумарний час від моменту проїзду жовтого вогню світлофора із завищеною швидкістю vф > vж до початку спрацьовування екстреного гальмування 13 с, що необхідно враховувати при підвищенні пропускної здатності ліній підвищенням vу. Чим вище vу, тим більший шлях проїде поїзд за 13 с після проїзду жовтого вогню світлофора. При vу = 120 км/год цей шлях може досягати 480 м, що дорівнює половині довжини короткої блок-ділянки. Після того як поїзд проїде колійний світлофорз жовтим вогнем, та підходить до світлофоруз червоним вогнем то, після фіксації швидкостеміром швидкості стоянки (vст £ 10 км/год) поїзд може продовжити подальший рух. Зміна показання на ЛС з червоно-жовтого вогню на червоний, супроводжується свистком ЭПК та вимагає однократного натискання рукоятки пильності. Далі поїздові дозволяється їхати обережно зі швидкістю не більше 20 км/год і періодично машиністові натискати рукоятку пильності при швидкості вище 10 км/год. При швидкості вище 20 км/год спрацьовує екстренне гальмування.
Рух поїзда зі швидкістю меншою vж під зелений і менше 10 км/год під жовтий або червоний вогонь колійного світлофора вимагає від машиніста тільки однократного натискання рукоятки пильності.
На лініях, не обладнаних кодованими рейковими колами, на локомотивах використовують автостоп і пристрої перевірки пильності машиніста. На локомотивному світлофорі постійно горить білий вогонь; машиніст переключає спеціальний ключ у положення “Без АЛС”, подовжуючи тим самим проміжки часу між свистками, ЕПК від 20 до 90 с. Для пом'якшення впливу на машиніста свистків ЕПК локомотив, що обертається на ділянках з РПБ, обладнюють блоком попередньої світлової сигналізації БПСС (рис. 7.2), який інформує машиніста про можливості підтвердження пильності натисканням рукоятки пильності РБ до початку свистка ЕПК. Звучання свистка ЕПК тривожить машиніста МШ на 5‑ 6 с пізніше запалювання лампи світлового індикатора тільки в тому випадку, коли протягом цього часу не натискають РБ. Якщо ж машиніст не реагує на світловий і звуковий сигнали і натисканням РБ не підтверджує своєї працездатності, то через 7 с з моменту увімкнення свистка електропневматичного клапана ЕПК спрацьовує екстренне гальмування.

Рис. 7.2 Структурна схема АЛСН РИСУНОК
|

З ОКЖД Ефименко
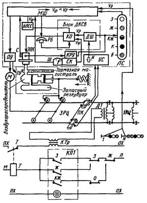
Кодові сигнали про допустиму швидкість прослідування колійних сигналів формуються і передаються з колії на локомотив кодовими або кодованими рейковими колами автоблокування та електричної централізації, розосередженими по всій ділянці обертання локомотива. З цією метою застосовують трансмітер КПТ та трансмітерне реле Т, яке своїм контактом періодично замикає первинну обмотку кодового трансформатора КТр, посилаючи в рейкове коло 3РЦ кодовий сигнал, який відповідає показанню світлофора 1. Струм, протікаючи рейками, створює магнітне поле, у якому переміщуються локомотивні котушки ПК. У котушках наводиться е.р.с, підсиюється підсилювачем ВУС і перетворюється в імпульси постійного струму. Імпульсне реле И, увімкнене на виході ВУС, під’єднане контактами до блоку ДКСВ.
Блок ДКСВ складається з дешифратора ДШ та контрольних органів КО. Крім конденсаторного блоку сигналів пильності, який одержує підживлення при натисканні РБ, вузол КО містить реле контролю швидкості та керуючі його роботою елементи узгодження фактичної vф і допустимої vд швидкостей, які не дозволяють перевищення швидкості vф над vд відповідно до програми зближення поїзда з перешкодою (значення допустимих швидкостей (vд): vж, vкж, vк) У залежності від кодів, прийнятих з колії, значення vд запам'ятовують сигнальні реле дешифратора ДШ. Перевищення визначених швидкостей дискретно фіксуються контрольно реєструючими пристроями КРУ (див. рис. 6.3) швидкостеміра СК.Для цього КРУ має контакти 0‑ 10; 0‑ 20; 0‑ vкж; 0‑ vж, які замкнуті під час стоянки поїзда, а під час його руху починають по черзі розмикатися при перевищенні відповідно швидкостей 10, 20 км/год, vкж та vж.
Поряд з об'єктивним (автоматизованим) контролем швидкості машиністові надається можливість вести поїзд при суб'єктивному контролі як фактичної швидкості vф (за шкалою Ш швидкостеміра), так і допустимої швидкості vд (за показами вогнів локомотивного світлофора ЛС). Зіставляючи значення швидкостей vф та vд, машиніст через органи управління ОУ (кран машиніста й ін.) впливає на гальмівні пристрої ТУ і силові механізми М поїзда.
Швидкостемір СК має барабан, на якому закріплена швидкостемірна стрічка; усі вузли КРУ опломбовані. Контрольно-реєструючі пристроїКРУ за допомогою електромагнітів із закріпленими на їхньому якорі писцем реєструють на стрічці: моменти вимикання автостопа; періоди горіння на світлофорі ЛС жовтого, червоно-жовтого, червоного вогнів; фактичну швидкість руху vф у кожній точці колії із записом значення vф у масштабі шляху та швидкості. При проходженні локомотивом 1 км шляху стрічка протягується на 5 мм. Дані, зафіксовані на стрічці, є основою для аналізу виконання машиністом вимог безпеки руху.
Основним експлуатаційним недоліком числової системи АЛС є низька інформативність, що змушує передавати однаковий кодовий сигнал З перед колійним світлофором із зеленим вогнем і перед світлофором із зеленим мигаючим вогнем. Невелика значність числового коду особливо проявляється при наближенні поїзда до вхідних світлофорів станцій, які мають стрілочні переводи з хрестовинами різної крутості (1/11, 1/18 і 1/22). У цих випадках (див. рис. 6.1), показання вхідного світлофора більш точні, ніж локомотивного, оскільки різні показання вхідного світлофора — один жовтий; два жовтих; два жовтих із зеленою смугою та інші вогні — передаються на локомотив тим самим кодовим сигналом Ж, що неприпустимо при організації руху поїздів різних категорій, у тому числі високошвидкісних, на шляху яких підвищена кількість завад.
Частковими завадами, перед якими необхідно обмежувати швидкості в порівнянні з максимальною, є рухомий склад, який рухається спереду з меншою швидкістю; кривизна колії в стрілочних переводах маршрутів протишерстного напрямку руху; кривизна з радіусом менше визначеного значення та різкі переломи профілю на перегонах; знижена міцність колії в штучних спорудах; нова покладена і необкатана колія; місця стикування різнотипних рейок та шпал і т.п.
Завадами, перед якими необхідна повна зупинка, є: рухомий склад, який стоїть на колії, розірвана рейкова нитка або розібрана колія; границя станції або її парку, яка огороджується червоним вогнем вхідного або маршрутного світлофора; границя початку незамкнутого маршруту відправлення, яка огороджується червоним вогнем вихідного світлофора; сторонні предмети, зміна ширини колії або інша несправність колії, які можуть спричинити схід поїзда з рейок або псування рухомого складу. Перераховані завади, а отже, і інформацію про ці перешкоди, яка передається на локомотив, можна розділити на змінні, постійні та тимчасові. Час виникнення змінних для даного місця колії завад у виді поїздів, які рухаються спереду обумовлений графіком та режимом руху цих поїздів. До тимчасових завад відносять кривизну колії в стрілочних переводах для маршрутів прийому на бокові колії станції (при завданні маршруту на головну колію кривизна зникає). Інформація про змінні та тимчасові завади передається кодованими рейковими колами постійно на всьому шляху зближення поїзда з даною завадою. Повідомлення про постійні обмеження швидкості можна одержувати на локомотиві за допомогою рейкових кіл; постійних носіїв інформації; колійних датчиків крапкової дії. Для уніфікації апаратури для цього в системі АЛС використовують рейкові кола. У системах АЛС, які працюють разом з електричною централізацією та колійним блокуванням, місцем завади розглядають не хвіст переднього поїзда, або кривизну колії в стрілочному переводі, а границю блок-ділянки, зайнятої переднім поїздом, або границю станції, відмічену колійними світлофорами. Таке регулювання руху поїзда з орієнтацією на зупинку його перед червоним вогнем колійного світлофора, а не перед хвостом переднього поїзда або перед кривизною стрілочного переводу, яка веде поїзд на бокову колію, дає більш високу гарантію щодо безпеки руху. Завада на колії становить небезпеку для руху тоді, коли поїзд наближається до неї на відстань, яка порівнянна з гальмовим шляхом. З цього моменту з'являється необхідність знижувати швидкість до заданого значення.
Типова система АЛС має обмежену надійність. Відмови в роботі пристроїв АЛС обумовлені двома причинами. Однією з них є несправності локомотивних приладів АЛС, іншою — спотворення кодових сигналів за рахунок завад тягового струму або недосконалості схем кодування рейкових кіл. На основі багаторічного досвіду експлуатації встановлено, що наробіток на відмову одного комплекту апаратури АЛС 3,2 роки. Спотворення кодових сигналів залежать від рівнів тягового струму, швидкості руху, метеорологічних умов та багатьох інших причин. Ці відмови проявляються в тому, що на локомотивному світлофорі загоряється вогонь, який не відповідає прийнятому кодовому сигналові. Найчастіше при спотвореннях замість дозволяючого вогню загоряється білий.
Найефективнішими методами боротьби зі спотвореннями кодових сигналів є збільшення рівнів сигнального струму в рейках, удосконалювання схем кодування для забезпечення необхідних часових параметрів імпульсів числового коду в рейковій лінії, симетрування рейкових ліній. Асиметрія рейкової лінії найчастіше виникає через несправність рейкових стикових з'єднань.
Щодо вдосконалення систем АЛС існує ряд технічних рішень: спільне використання числового і частотного кодувань у системі постійної АЛС; комплексне застосування постійної і крапкової АЛС підвищеної значносты; повна заміна числової АЛСН частотною системою підвищеної значності, яка отримала назву АЛСУ (уніфікована). Систему АЛСУ використовують на перегонах і станціях ділянок, обладнаних трьох- і чотиризначним автоблокуванням при будь-якому виді тяги; її застосовують на локомотивах вантажних поїздів, що обертаються зі швидкістю до 100 км/год; на локомотивах пасажирських поїздів - до 160 км/год; на локомотивах високошвидкісних поїздів — до 200 км/год.
Система є єдиною для ліній з колійними світлофорами і для ділянок без колійних світлофорів. Час зміни сигнальних показань на локомотивному світлофорі не перевищує 2 с, тобто інерційність системи зменшена втроє у порівнянні з попередніми системами АЛС.
У системі АЛСУ сигналізація про допустиму швидкість руху забезпечується вогнями локомотивного світлофора ЛС з індикацією контрольованої швидкості ИКС уцифровому відображенні. Застосовують також додаткові пристрої сигналізації й індикації: індикатор перевищення контрольованої швидкості ИПКС, індикатор контролю пильності машиніста ИКБМ, індикатор фактичної швидкості руху ИФС, звукову сигналізацію свистком ЕПК. Сигнали системи АЛСУ позначені умовними числами, причому сигналові, який несе інформацію про вищу швидкість руху, відповідає вищий порядковий номер числа. Оскільки пасажирські і вантажні поїзди мають різні гальмові характеристики, узяті під контроль швидкості системи АЛСУ для цих категорій поїздів будуть неоднакові. Локомотивні приймально-дешифрируючі пристрої вантажних і пасажирських поїздів реагують по-різному одні і ті ж електричні сигнали, які посилаються в рейки для передачі поїздові інформації про стан колії. Поруч з умовними позначеннями показань ЛС дані показання ИКС у виді чисел, які відображають допустиму швидкість прослідування поїздом наступного колійного світлофора.
При тризначному автоблокуванні в межах перегону застосовують три кодових сигнали АЛСУ: 1, 6 та 9, апри чотиризначному автоблокуванні — чотири: 1, 4, 6 та 9. Три сигнали загальні, а четвертий — 4 — використовують тільки при чотиризначному автоблокуванні його значення дозволяє прослідування колійного світлофора з жовтим вогнем для вантажних поїздів зі швидкістю не більше 50 км/год, а для пасажирських — не більше 80 км/год. Такі відносно низькі швидкості обумовлені укороченими довжинами блок-ділянок при чотиризначному автоблокуванні.
Для передачі інформації про встановлену швидкість руху в зоні першої ділянки наближення до станції при заданому маршруті прийому на бокову колію з відхиленням стрілочними переводами із хрестовинами різних марок застосовують три кодових сигнали: 3, 5 та 7. Для вантажних і пасажирських поїздів ці сигнали передають інформацію про допустимі швидкості входу на станцію однаково: 50 км/год дозволяється при хрестовині марки 1/11 кодовим сигналом 3; 80 км/год при хрестовині марки 1/18 — кодовим сигналом 5; 120 км/год — при хрестовині марки 1/22 — кодовим сигналом 7. Інформація про допустиму швидкість прослідування передвхідного світлофора кодується посилкою в рейкове коло другої ділянки наближення сигналів 6 або 7.
В усіх випадках зелений вогонь локомотивного світлофора ЛС вказує на можливість руху поїзда даної категорії з установленою для нього швидкістю на зелений та під зелений вогні колійних світлофорів автоблокування, а якщо таких немає, то до моменту зміни коду в рейках; спереду вільні не менше двох блок-ділянок при тризначному і не менше трьох — при чотиризначному автоблокуванні. Жовтий вогонь на ЛС вказує на можливість прослідування чергового колійного світлофора або границі блок-ділянки зі зниженою швидкістю до контрольованого АЛСУ значення, яке показує індикатор контрольованої швидкості ИКС; спереду вільно не менше однієї блок-ділянки або поїзд наближається до відкритого колійного світлофора (наприклад, до вхідного), який вказує на необхідність зниження швидкості входу поїзда під цей світлофор у зв'язку з наявністю кривизни колії на стрілочних переводах даного машруту. Жовтий вогонь з червоним з'являється на ЛС при наближенні до колійного світлофора з червоним вогнем і вимагає зупинки поїзда на межі закритої блок-ділянки автоблокування або перед закритим вхідним (маршрутним, вихідним) станційним світлофором. Червоний вогонь на ЛС з'являється у випадку проїзду колійного світлофора з червоним вогнем, тобто після входу поїзда на зайняту ділянку колії перегону або на незамкнутий маршрут прийому (відправлення).
Білий вогонь ЛС у системі АЛСУ, як і в звичайній АЛС, сигнального наказу про допустиму швидкість руху не несе, інформуючи машиніста про те, що кодові сигнали АЛСУ з колії на локомотив не надходять і необхідно керуватися тільки показаннями колійних сигналів. Відмінною рисою є те, що для забезпечення руху некодованими коліями передбачається можливість для машиніста при стоянці локомотива і червоному вогні на ЛС натисканням допоміжної кнопки змінити сигнальне показання ЛС із червоного вогню на білий. На відміну від АЛС числового коду в системі АЛСУ при зеленому вогні на ЛС перевищення встановленої швидкості можна контролювати автоматично, а при необхідності — тільки машиністом.
При жовтому вогні на ЛС обов'язково ведеться об'єктивний контроль неперевищення швидкостей; у залежності від параметрів верхньої будови колії і рухомого складу, який обертається на даній ділянці, система АЛСУ може бути налаштована по-різному і здатна контролювати потрібні з наявних у системі ступені швидкостей: для вантажних поїздів - 0; 40; 50; 60; 70; 80; 90 та 100 км/год; для пасажирських - 0; 40; 50; 60; 70; 80; 100; 120; 140 та 160 км/год; для високошвидкісних — ті ж, що і для пасажирських поїздів, і ще 180 та 200 км/год (на колії при цьому застосовують додатково до кодових сигналів 1, 2, . ., 9 ще чотири сигнали— 10, 11, 12 та 13 - для отримання необхідної значності сигналізації АЛСУ). Усі контрольовані ступені швидкості відмічаються на ЛС та на індикаторі ИКС, а також можуть бути використані системою для об'єктивного регулювання швидкості або для перевірки пильності машиніста в зонах наближення поїзда до завади. При цьому в місцях постійних обмежень швидкості (у зонах розташування деяких переїздів, мостів, крутих поворотів на перегонах і т.п.) гальмування здійснюється з меншою інтенсивністю, ніж у зонах наближення поїзда до закритого колійного світлофора.
Для постійних обмежень швидкості сигналами служать коди 10 та 11, які використовуються в місцях постійних обмежень швидкостей до 140 та 160 км/год. Коди 12 і 13 служать для автоматичного контролю швидкостей 180 та 200 км/год. Припинення прийому коду 13 і заміна його на код 12 розцінюються локомотивними пристроями АЛСУ як наказ на зниження швидкості до 180 км/год; подальша зміна коду 12 на код 11 (або код 10) як наказ на гальмування з малою інтенсивністю для зниження швидкості до 160 (або 140 км/год) у зв'язку зі станом верхньої будови колії в місцях постійного обмеження швидкості. Зміна коду 12 на код 9 (потім коду 9 на код 7 і т.д.) сприймаються як накази на гальмування з більшою інтенсивністю для зниження швидкості до 160 км/год (а потім до 140 км/год і т.д.) у зв'язку з наближенням до закритого колійного світлофору, обумовленим неприйомом станцією або нагоном переднього поїзда чи з прийомом поїзда на бокову колію станції. Коди 9 і 8 несуть інформацію про однакове обмеження швидкості 160 км/год для пасажирських і до 100 км/год для вантажних поїздів, причому код 8 застосовують тільки на тих ділянках залізниць, де впроваджена система водіння поїздів за локомотивними сигналами АЛСУ та сигналами колійних станційних світлофорів без застосування прохідних світлофорів автоблокування.
Подальше підвищення безпеки руху та культури праці машиніста забезпечується системою автоматичного управління гальмуванням (САУТ), при якій досягається автоматичне службове гальмування поїзда до заданої швидкості та його точна зупинка перед закритим колійним світлофором. САУТ електропоїзда працює разом з раніше введеними в експлуатацію пристроями АЛС, ЕЦ та автоблокування.
Система САУТ дозволяє додатково реалізувати наступні функції: автоматичне службове гальмування при багатоступінчатому плавному зниженні швидкостей до значень, контрольованих системою САУТ; зупинку поїзда на відстані 50 м до закритого світлофора з заданою точністю ±20 м; багатоступінчастий (плавний) контроль максимально допустимої швидкості при наближенні поїзда до вхідного світлофору, який сигналізує про прийом на бокову колію, та автоматичне зниження швидкості до заданого значення входу поїзда на станцію (120; 80 або 50 км/год у залежності від марки хрестовин стрілочних переводів, які входять у маршрут); плавний контроль допустимих швидкостей руху боковими коліями при прямуванні поїзда некодованим станційним маршрутом прийому; відключення тяги з наступним службовим гальмуванням для зупинки поїзда перед закритим вихідним світлофором або для зниження швидкості до заданого значення в потрібному місці колії при відкритому вихідному світлофорі.
Спільне використання АЛС і САУТ підвищує надійність засобів регулювання швидкості, цілком попереджає проїзди забороняючих сигналів без попередньої зупинки перед ними поїзда, покращує використання пропускної здатності ліній і підвищує безпеку руху поїздів.
Основу системи САУТ складають пристрої одержання на локомотиві інформації про довжину і профіль колії в зонах наближення поїзда до завади, завдяки яким комплексна система в порівнянні із системою АЛС додатково видає машиністові та пристроям об'єктивного вибору ступеней службового гальмування наступну інформацію: про відстань до межі станції чи чергової блок-ділянки, місця встановлення маршрутного чи вхідного світлофора, яка постійно зменшується; про точніші значення неузгодженості між фактичною і допустимою швидкостями руху в зонах наближення поїзда до завади; точну довжину маршруту прийому.
Режим роботи САУТ вибирається таким, що поїзд, який рухається з максимальною встановленою для нього швидкістю, зупиняється автоматично перед забороняючим сигналом однією ступінню гальмування з наступним відпуском Під час руху поїзда на заборонняючий сигнал система відмикає періодичну перевірку пильності машиніста, але робота САУТ реєструється додатковим писцем, а швидкість vкж при цьому не контролюється.
Висока надійність системи досягається дублюванням та взаємним контролем усієї апаратури. У випадку виникнення несправностей блок контролю автоматики вимикає систему, відновлює контроль швидкості та пильності за типовою схемою АЛС, сповіщаючи про це машиніста відповідним сигналом.