Питание радиостанции осуществляется от аккумуляторной шины черезавтоматзащитысетиАЗСГК-15«Связи. Р.С.»
При установке автомата защиты сети «Связи. Р. С.» в положение «Включено» на панели АЗС электропульта летчиков напряжение бортовой сети подается через штырь «Г» штепсельного разъема Ш17 на приемопередатчик.
При переводе переключателя рода работ «Выкл.—РРГ—АРГ» из положения «Выкл.» в положение «РРГ» или «АРГ» загораются лампы красного подсвета на пульте дистанционного управления (ПДУ) (см. рис. 8), что свидетельствует об исправности цепи питания радиостанции.

Рис. 6 Приёмопередатчик радиостанции Р-842 в радиоотсеке.

Рис.7 Пульт дистанционного управления радиостанции Р-842 на правой боковой панели электропульта лётчиков.
1 – пульт управления ПУ-2В курсовой системы КС-3Г; 2 – пульт дистанционного управления радиостанции Р-842; 3 – щиток УРТ-27; 4 – переключатель электромеханизма ЭПК-2Т стеклоочистителя.

Рис.8 Антенны радиостанций Р-842, Р-860 и радиоприёмника Р-852
на вертолёте
(вид против полёта).
1 – антенна АШС-1 радиостанции Р-860;
2 – антенна АШС-1 радиоприёмника Р-852;
3 – стойка тросиковой антенны радиостанции Р-842.
Антенна радиостанции представляет собой два стальных канатика, протянутые справа и слева по бортам фюзеляжа от передних стоек, установленных у шпангоута № 15, до стабилизатора.
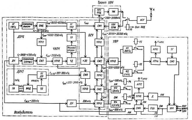
2. Принцип работы радиостанции Р-846 («Ядро-1») по структурной схеме: синтезатор частот радиостанции.
Структурная схема радиостанции (см. рис. 9).

Рис. 9 Структурная схема связной КВ радиостанции
Функционально в состав радиостанции входят: антенна (А), антенное согласующее устройство (АСУ); тракт усиления высокой частоты (тракт УВЧ); возбудитель в составе: датчика опорных частот 1 (ДОЧ 1), датчика опорных частот 2 (ДОЧ 2), блока синтеза частот (БСЧ); устройство выработки режима работы (УВР).
Возбудитель радиостанции представляет собой устройство диапазонно-кварцевой стабилизации частоты — синтезатор частот комбинированного типа.
В состав возбудителя входят датчик опорных частот и блок синтеза частот (БСЧ). Датчик опорных частот на схеме условно показан в виде двух датчиков ДОЧ1 и ДОЧ2. Каждый из них выполнен по схеме синтезатора косвенного синтеза: ДОЧ1 с кольцом ЧАПЧ, ДОЧ2 с кольцом ИФАПЧ. Блок синтеза вместе с ДОЧ1 и ДОЧ2 составляют синтезатор непосредственного синтеза.
На выходе возбудителя образуются колебания рабочих частот, которые в данном случае являются частотами связи. Диапазон частот радиостанции (2,0—29,999 МГц) благодаря системе ДКСЧ получается дискретным с интервалом между соседними частотами связи
кГц.
Первоисточником колебаний опорных частот ДОЧ1 и ДОЧ2 служит опорный генератор (ОГ), вырабатывающий колебания с частотой
МГц.
Колебания опорного генератора подаются на блок делителей частоты (ДЧ), умножитель частоты (´30) и селектор тысяч. На выходе блока ДЧ получаются колебания с частотами 500, 100 и 1кГц, на выходе умножителя—колебания с частотой 30МГц.
Селектор тысяч, состоящий из четырёх каскадов преобразует (усиливает, ограничивает, дифферинцирует, умножает, выделяет в контуре с 29 по 56 гармонику, усиливает) колебания кварцевого генератора в ряд гармонических колебаний сетки частот в диапазоне
МГц с интервалом между соседними частотами 1 МГц. Колебания с выхода селектора тысяч поступают на смеситель СМ6, на который одновременно подаются колебания плавного генератора УКВ диапазона
кГц (электронная настройка через 100 кГц системой ЧАПЧ). На выходе СМ6 выделяются колебания шестой промежуточной частоты
кГц. Колебания с частотой
усиливаются и фильтруются в и поступают на смеситель СМ7. На СМ7 подаются также колебания от селектора сотен. Селектор сотен служит для создания сетки частот в диапазоне
кГц с интервалом между соседними частотами
кГц (дифферинцирование, усилитель резонансный, как умножитель частоты на контуре выделяет с 38 по 47 гармонику через 100кГц). На выходе СМ7 образуются колебания седьмой промежуточной частоты:
кГц (const !!!)
Колебания с частотой
усиливаются и фильтруются узкополосным фильтром (для избирательности 7 контуров) УПЧ8 и поступают на частотный дискриминатор (ЧД), настроенный на частоту
кГц (const !!!)кольца ЧАПЧ, с помощью которого производится подстройка частоты ПГУКВ по преобразованной частоте опорного генератора.
Контуры селектора тысяч (через 1 Мгц), ПГУКВ (через 100 кГц), селектора сотен (через 100 кГц) и УПЧ7 синхронно перестраиваются (перестройкой контуров селектора тысяч килогерц с помощью варикапов, меняющих свою емкость в зависимости от напряжения, подаваемого на них с делителя напряжения, коммутируемого переключателем на 30 положений, связанным с общей системой автоматической установки частот, установка десятков и единиц килогерц производится декадными переключателями с помощью механизма установки частоты, связанного с общей системой автоматической установки частот радиостанции, вращением двигателя устанавливается роторы переменных конденсаторов согласно выбранного диапазона) с помощью системы автоматической установки частоты. Благодаря этому на их выходах выделяются колебания определенных частот из указанных диапазонов. В результате рассмотренных преобразований на выходе смесителя СМ7 выделяются колебания постоянной промежуточной частоты, близкой к частоте настройки ЧД системы ЧАПЧ.
В состав схемы ЧАПЧ входят фантастрон и управляющий элемент (УЭ). Фантастрон может работать в двух режимах: в режиме автоколебаний и в режиме усиления как усилитель постоянного тока (УПТ). В автоколебательном режиме фантастрон создает напряжение пилообразной формы с частотой 3—5 Гц. Это напряжение подается на электронный управляющий элемент. В качестве управляющего элемента применен варикап (полупроводниковый прибор), подключенный к контуру ПГУКВ. Таким образом, осуществляется электронная настройка частоты ПГУКВ через 100к Гц.
Схема ЧАПЧ работает в двух режимах: в режиме поиска и в режиме слежения. В режим поиска схема переходит в том случае, когда
окажется за пределами полосы схватывания системы ЧАПЧ. Это может быть в момент включения радиостанции или при перестройке радиостанции с одного канала на другой. В режиме поиска напряжение фантастрона пилообразной формы, воздействуя на варикап, изменяет емкость контура, а следовательно, и частоту колебаний ПГУКВ, промежуточные частоты
и
по пилообразному закону. Процесс поиска будет происходить до тех пор, пока
не попадет в полосу схватывания системы ЧАПЧ. При попадании
в полосу схватывания ЧАПЧ на выходе ЧД появится отрицательное напряжение (рабочая область ЧД, только область отрицательных значений; управляющее напряжение от 3,5 до 7,5 В подаётся на управляющую сетку и запирает лампу), под действием которого фантастрон переключается из автоколебательного режима (колебания срываются) в режим УПТ, усиливая напряжение, образующееся на выходе ЧД. Таким образом, система ЧАПЧ переходит в режим слежения. В этом режиме происходит подстройка частоты ПГУКВ Отклонение
от частоты настройки ЧД (2550кГц) сопровождается изменением управляющего напряжения на выходе дискриминатора, которое через УПТ воздействует на варикап и вызывает изменение частоты ПГУКВ (подстройку) в направлении, обеспечивающем приближение
к
.
Благодаря системе автоматической установки частоты радиостанции и системе ЧАПЧ на выходе ПГУКВ образуется первая сетка опорных частот ДОЧ1 в диапазоне
кГц с шагом дискретности
кГц.
Вторая сетка опорных частот (десятков и единиц килогерц) с дискретностью 1кГц в диапазоне
кГц образуется с помощью ДОЧ2, построенного по схеме синтезатора косвенного синтеза с кольцом ИФАПЧ. В состав ДОЧ2 входят генератор импульсов (ГИ); кольцо ИФАПЧ: импульсно-фазовый детектор (ИФД), управляющий элемент (УЭ) и плавный генератор длинноволнового диапазона (ПГДВ).
Генератор импульсов выполнен по схеме блокинг-генератора и выполняет функцию генератора гармоник. Запуск блокинг-генератора осуществляется напряжением стабильной частоты 5кГ или 1кГц, которое поступает из блока делителей частоты (ДЧ). Блокинг-генератор вырабатывает импульсы с частотой следования 5кГц или 1кГц. Эти импульсы поступают на ИФД импульсно-фазовой автоподстройки частоты ПГДВ.
Величина и полярность управляющего напряжения (постоянное) на выходе ИФД зависят от фазовых соотношений между напряжением подстраиваемого ПГДВ и напряжением соответствующей гармоники опорной частоты частоты блокинг-генератора. Напряжение с нагрузки ИФД подается на управляющий элемент — реактивную лампу, подключенную к контуру ПГДВ.
Реактивная лампа, имеющая емкостный характер, в зависимости от полярности и величины управляющего напряжения изменяет частоту ПГДВ до полного совпадения ее с частотой соответствующей гармоники (т.е. синхронизирована опорной частотой). Система ИФАПЧ не вносит ошибок по частоте, поэтому относительная погрешность частоты колебаний ПГДВ равна относительной погрешности эталона частоты — опорного генератора.
Дискретная перестройка частоты ПГДВ через 10кГц и 1кГц, производится с помощью механизма, связанного с общей системой автоматической настройки радиостанции; система ИФАПЧ осуществляет точную подстройку ПГДВ по выбранной гармонике. Чтобы исключить захват системой ИФАПЧ (полоса синхронизации кольца ИФАПЧ + 250 Гц, а за счёт нестабильности ПГДВ расстройка по частоте может быть до + 500 Гц) соседней гармоники частоты блокинг-генератора, синхронизация ПГДВ производится вначале по гармонике частоты 5кГц (при более широкой полосе схватывания ИФАПЧ + 1000 Гц, чтобы не подстроится на соседнюю гармонику опорной частоты), а затем уже по гармонике частоты 1кГц (после того как уменьшится расстройка частоты ПГДВ). Таким образом полоса захвата составляет + 600 Гц. Переключение блокинг-генератора с частоты 5кГц на частоту 1кГц происходит автоматически за время 0,5-1 сек (на время переключения работает запоминающий каскад).
Полученные колебания опорных частот с выходов ДОЧ1 и ДОЧ2 подаются на смесители блока синтеза частот БСЧ. Выбор требуемых опорных частот осуществляется системой автоматической настройки радиостанции. При этом с помощью селектора тысяч устанавливаются тысячи килогерц, с помощью селектора сотен - сотни килогерц и с помощью ДОЧ2 - десятки и единицы килогерц.
Колебания ПГДВ с выхода ДОЧ2 подаются на смеситель СМ8, на который поступают также колебания aru/baza9/169219257994.files/image121.gif" /> кГц, поступающими из блока делителей частоты (ДЧ) через УПЧ5.
Па выходе третьего смесителя СМЗ образуются колебания второй промежуточной частоты в диапазоне
кГц. Колебания второй промежуточной частоты поступают на смеситель СМ2, где в результате смешения с напряжением умножителя частоты (
МГц) образуются колебания первой промежуточной частоты:
кГц, с шагом дискретности 1кГц.
В смесителе СМ1 колебания первой промежуточной частоты смешиваются с колебаниями ПГУКВ. На выходе СМ1 получаются колебания рабочих частот связи в диапазоне радиостанции
кГц. Отметим, что

Из выражения видно, что частота связи равна алгебраической сумме частот селектора тысяч, селектора сотен, ДОЧ2, вспомогательной частоты и частоты умножителя. Поскольку колебания ПГУКВ в процессе синтеза частоты связи участвуют дважды, то в правой части выражения частота
отсутствует, она оказывается скомпенсированной. Поэтому нестабильность частоты ПГУКВ не будет сказываться настабильности частоты связи, которая определяется стабильностью частоты опорного генератора!!!
Заключение
Основными преимуществами связи на одной боковой полосе по сравнению с системами двухполосной связи, в которых производится амплитудная модуляция (AM), являются:
возможность удвоения числа каналов связи в одном и том же диапазоне;
увеличение дальности связи и более высокое качество приема при наличии помех по сравнению с AM.
Последнее преимущество объясняется:
увеличением излучаемой мощности, определяющей телефонный эффект при приеме, поскольку отсутствуют затраты мощности на несущие колебания;
сужением полосы пропускания приемника вследствие уменьшения ширины спектра излучаемого сигнала, что позволяет уменьшить вероятность помехот радиостанций на соседних каналах;
Значительно уменьшается влияние избирательного замирания (селективного фединга) при дальней связи на коротких волнах, поскольку при двухполосном сигнале такой вид замирания определяется либо частичным ослаблением несущей, либо сдвигом фаз между несущей и боковыми полосами или сдвигом фаз между боковыми полосами.
Преимущество радиостанций с однополосной модуляцией относительно радиостанций, в которых производится амплитудная модуляция, может быть реализовано в снижении мощности передатчика, если задаваться одинаковым качеством связи, и в снижении пикового значения напряжения в антенне.
Литература
1. Вертоградов В.И. «РЭО летательных аппаратов» Часть 1. М. Воениздат, 1979.
2. Брицын М.И. «Авиационные радиоэлектронные средства». Часть 1. М. Воениздат, 1978.
3. Техническое описание, инструкция по эксплуатации, руководство по технической эксплуатации на Р-842, Р-846, «Ядро-I», вертолёт Ми-8, Ми-24В(Д).
Содержание
Введение 4
1. Назначение, основные ТТД, состав и принцип построения
связных радиостанций Р-842, Р-846, «Ядро-1». 5
2. Принцип работы радиостанции Р-846 («Ядро-1») по
структурной схеме: синтезатор частоты радиостанции 19
Заключение 24
Литература 25