Лабиринтные насосы
По принципу действия лабиринтный насос является вихревым. Проточная часть насоса состоит из спирального корпуса, напорной крышки, гильзы корпуса и рабочего колеса.
Рабочее колесо лабиринтного насоса изготовляют в виде цилиндра. На внешней поверхности цилиндра имеются винтовые каналы; на внутренней поверхности гильзы также выполнены винтовые каналы, но противоположного направления.
Между неподвижной гильзой корпуса и вращающимся рабочим колесом установлен зазор 0,3-0,4 мм (практически он достигает 0,7-0,8 мм). При вращении рабочего колеса относительно корпуса с гребня канала срываются вихри и в результате получающегося обмена количеством движения жидкость увлекается по винтовым каналам корпуса. Всасывающий патрубок (в зависимости от условий монтажа) может быть расположен горизонтально или вертикально в плоскости, перпендикулярной оси насоса.
Лабиринтные насосы выпускают с подачей 0,9-6 л/с при напоре 21-150 м. Поле работы насоса может быть расширено обточкой рабочего колеса по длине. Значение КПД лабиринтных насосов такое же, как у большинства вихревых насосов, однако на их изготовление затрачивается меньше материала по сравнению с вихревыми насосами тех же параметров.
2.3 Водоструйные насосы
Достоинствамиструйных насосов являются:
· простота конструкции;
· надежность в работе;
· небольшие габаритные размеры
· невысокая стоимость.
Благодаря этому струйные насосы широко применяются во многих отраслях народного хозяйства, вчастности в системах теплогазоснабжения, вентиляции и кондиционирования воздуха.
Струйные аппараты классифицируют в зависимости от вида рабочей жидкости. Если через трубопровод в сопло нагнетается воздух (газ), то струйный аппарат называют эжектором, если пар - инжектором, если горячая вода - элеватором, а если холодная вода, то гидроэлеватором. Таким образом, струйный аппарат может выполнять роль вентилятора, насоса или компрессора.
В теплофикационных установках струйные аппараты используют в качестве смесителей на отопительных абонентских вводах (водоструйные элеваторы); в вентиляционных установках – для создания непрерывного тока воздуха через каналы и помещения (эжекторы); в холодильной технике – в качестве агрегатов холодильных установок. Струйные аппараты применяют также в водопроводных установках – для подъема воды из глубоких колодцев и скважин, в канализации – для удаления осадка из песколовок и перемешивании или в метантенках (гидроэлеваторы).
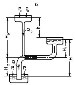
На рисунке 23 показан водоструйный насос. Вода под давлением подводится из напорной трубы к соплу, через которое с большой скоростью попадает в смесительную камеру и далее через диффузор поступает в рабочий трубопровод. Струя воды увлекает сначала из смесительной камеры воздух, а затем создает в ней разрежение - вакуум. Благодаря вакууму, образовавшемуся в смесительной камере от действия напорной воды, будет
происходить засасывание воды из какого-либо резервуара во всасывающую
трубу. Вода из нее попадает в смесительную камеру, откуда и будет подаваться вместе с напорной водой в рабочий трубопровод.

Рисунок 23 - Водоструйный насос:
а - схема насоса; б - схема установки насоса;
1 - всасывающая труба; 2 - напорная труба;
3 - сопло; 4 - смесительная камера;
5 - диффузор; 6 - горловина; 7 - рабочий трубопровод.