Вращательного движения
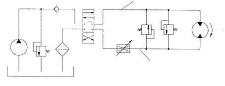
Рассмотрим гидропривод вращательного движения на рисунке 1.

Рисунок 1 - Гидропривод рабочего органа траншеекопателя
Принцип работы
1 Масло из бака поступает в фильтр
2 С фильтра по линии всасывания поступает в насос
3 Масло с насоса поступает в распределитель
4 если положение нулевое , то масло по сливной линии поступает в бак
5 Если в положении (А) то по часовой стрелке масло по напорной линии поступает в мотор , но часть масла поступает в предохранительный клапан , а затем пол сливной линии попадает в бак
6 Если положение (Б) то часть масла по напорной линии поступает в дроссель а затем в мотор . Другая часть масла по обратному клапану поступает в предохранительный клапан а затем по сливной линии попадает в бак
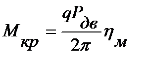
2 Для гидромотора крутящий момент
,
откуда
,
где
- перепад давлений на гидромоторе;
ηМ - механический КПД гидромотора
Из схемы, представленной на рисунке 1, видно, что
где


О выборе насосов было сказано выше, при рассмотрении гидропривода поступательного движения. Определив Р1 и Р2, находим РДВ и рабочий объем гидромотора q, который уточняем в соответствии с табличными данными гидромоторов из приложения 2 и находим перепад давлений
.
Расход жидкости, поступающей в гидромотор
,
где
- утечки жидкости в гидромоторе;
Z- число гидромоторов (для схемы, представленной на рисунке 8, Z = 1).